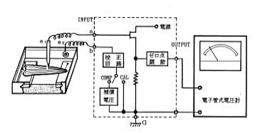
図11.実験装置の配列